爱游戏体育-爱游戏| 爱游戏官方网站

新闻动态

  • 继电器故障误动作故障联锁案例

    空分装置空压机组联锁跳车,经查机组ITCC控制系统中 SOE 记录的跳车原因为速关油油压低联锁跳车。报警动作内容是汽机主汽门全开信号丢失,同一时刻速关油压力开关70PSA502、70PSA503动作,触发汽机紧急停车联锁。

    2024-12-06 科威

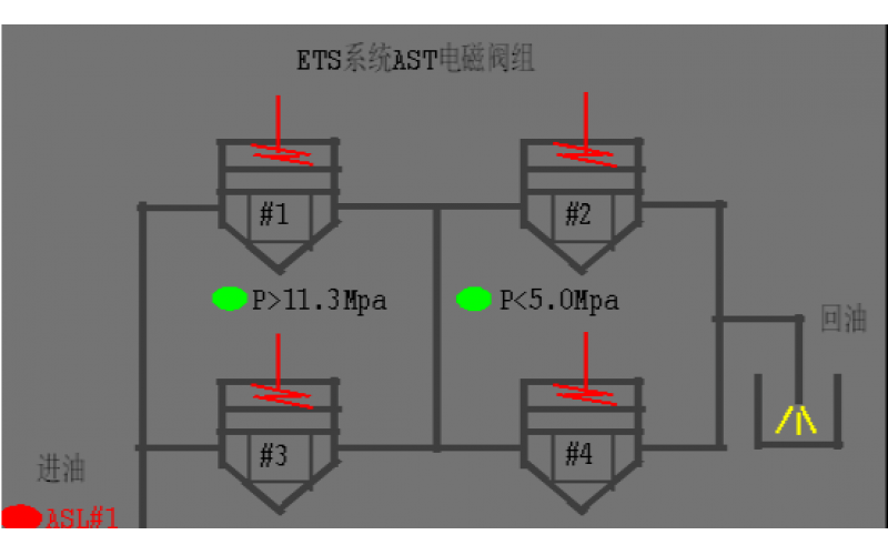
  • #2机组AST电磁阀试验油压波动分析原因

    #2机组AST电磁阀试验油压波动分析原因

    2022-08-19 科威阀门

  • KBE-J系列压力开关油压低报警导致主泵无法启动故障处理知识

    故障现象: 工艺人员在启用P-1806A泵时 ,由于油压过低无法启动。

    2022-05-05 科威自控

  • 油压开关显示异常的维修知识

    故障现象描述: 现场P-1805b泵与其辅助油泵均处于停止运行的状态,但油压开关显示油压正常状态,现场油压力表显示为零。

    2022-04-05 科威

  • 空压机速关油压力低低联锁停车事故处理

    空压机速关油压力低低联锁停车事故处理一、故障类型:继电器故障误动作二、仪表类型:微型继电器三、厂家型号:24VDC四、故障现象:空分装置空压机组联锁跳车,经查机组ITCC控制系统中SOE记录的跳车原因为速关油油压低联锁跳车。报警动作内容是汽机主汽门全开信号丢失,同一时刻速关油压力开关70PSA502、70PSA503动作,触发汽机紧急停车联锁。五、故障原因分析及判断思路:在空压机组跳车后,仪表人员

    2022-03-30 科威

上一页1下一页 转至第
爱游戏体育-爱游戏| 爱游戏官方网站
产品
新闻
联系